The Top Mitsubishi Galant VR-4 Resource

Join the best E39A 1991-1992 Mitsubishi Galant VR-4 community and document your GVR4 journey. Login to browse without most ads.

Car won't turn over?

Scase90

Well-known member
Joined
Mar 25, 2012
Messages
53
Location
Saint Robert, MO
Whenever I turn the key everything comes on but it won't turn over, but when I hook a wire to the starter to the battery it turns over. Where do I start?
 

chach161

Active member
Joined
Jun 15, 2010
Messages
39
Location
Moses Lake, WA
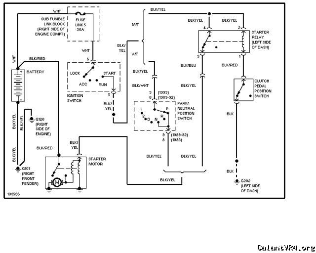
Well there is three things I can think of. Clutch switch, Starter relay(left side of dash, fusible link (right side of Engine Compartment)and of course the ignition switch its self. Here is a diagram.
Hope this helps.

 

Not to sound rhetorical .... But make sure the wires to your starter haven't worked themselves loose.
I thought that I need an alternator until I tightened the bolt so....
Sometimes it can be something stupid like that...

If your starter is on the fritz then have a friend
Smack it "lightly" with a hammer. If it starts then you have a
Bumm starter.
 
Support Vendors who Support the GVR-4 Community
Boosted Fabrication ECM Tuning ExtremePSI Fuel Injector Clinic Jacks Transmissions JNZ Tuning Kiggly Racing Morrison Fabrications RixRacing RockAuto STM Tuned

Recent Forum Posts

Top