belize1334
Well-known member
I've been reading threads about dwell time ever since I put in my COP setup. It runs quite well actually but I wanted to be sure that I'm not giving up performance in ways that I don't notice.
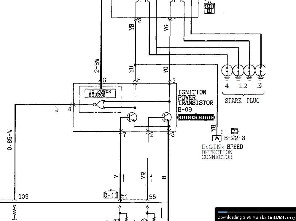
The primary argument against COP seems to be that, when wired in series, the Intrepid/300m coils don't have the same dwell time as OEM coils and so they don't fully charge in time for the ignition event. In parallel their dwell times are lower than the OEM coil-pack (or so I heard) and are thus able to full charge... but the igniter can't handle the current draw from a 0.5 Ohm impedance load.
So here's my thought. Clearly the intrepid/300m coils were meant to be charge at 12v since they're not actually intended for wasted spark. So, drop the "wiring in series in order to protect the ingiter" philosophy and address the problem of the igniter not being stout enough to handle the load from two coils. How about running two OEM igniters in parallel, each driving a different "bank" of coils. That is, two igniters being driven by the same ECU signal, but with outputs for 1-3 and 2-4 respectively. Or, alternatively, run the two igniters in TRUE parallel with input and outputs fully shared so that they behave as one and then run the coils in parallel as well.
Would two igniters play nice if they were driven off of the same ECU output? Since they're transistors I don't imagine they would draw too much current from the ECU... but would they interfere with each other? /ubbthreads/images/graemlins/dunno.gif
The primary argument against COP seems to be that, when wired in series, the Intrepid/300m coils don't have the same dwell time as OEM coils and so they don't fully charge in time for the ignition event. In parallel their dwell times are lower than the OEM coil-pack (or so I heard) and are thus able to full charge... but the igniter can't handle the current draw from a 0.5 Ohm impedance load.
So here's my thought. Clearly the intrepid/300m coils were meant to be charge at 12v since they're not actually intended for wasted spark. So, drop the "wiring in series in order to protect the ingiter" philosophy and address the problem of the igniter not being stout enough to handle the load from two coils. How about running two OEM igniters in parallel, each driving a different "bank" of coils. That is, two igniters being driven by the same ECU signal, but with outputs for 1-3 and 2-4 respectively. Or, alternatively, run the two igniters in TRUE parallel with input and outputs fully shared so that they behave as one and then run the coils in parallel as well.
Would two igniters play nice if they were driven off of the same ECU output? Since they're transistors I don't imagine they would draw too much current from the ECU... but would they interfere with each other? /ubbthreads/images/graemlins/dunno.gif
Last edited:










