The Top Mitsubishi Galant VR-4 Resource

Join the best E39A 1991-1992 Mitsubishi Galant VR-4 community and document your GVR4 journey. Login to browse without most ads.

Wiring Diagram for EvoIII Ecu

toybreaker

iconoclast
Joined
Apr 30, 2006
Messages
3,581
Need a diagram, including the mpi relay circuitry.

Please, post it up.

Many thanks! /ubbthreads/images/graemlins/worthy.gif
 

RedTwo

Well-known member
Joined
Jul 16, 2008
Messages
1,917
Location
New Zealand
I think I've got a pin out for the ECU at home somewhere, is that waht you're after?
 

toybreaker

iconoclast
Joined
Apr 30, 2006
Messages
3,581
RedTwo, thanks for the offer! /ubbthreads/images/graemlins/smile.gif

I found a pdf file earlier but couldn't get it to post.

I eventually found this image, and figured out how to post it.



What I really need is the actual engine wiring diagram, including the mfi relay.

Please. /ubbthreads/images/graemlins/smile.gif
 
Last edited:

Specter

Well-known member
Joined
Apr 20, 2008
Messages
367
Location
Karachi, Pakistan
Yup that is pretty much it, Jeez thanks for all the help toy breaker, last time i remember you helped me figure out my starter problems, and now your helping me with the ecu wiring. Whether we crack down this problem or not, i really appreciate your help!
 

toybreaker

iconoclast
Joined
Apr 30, 2006
Messages
3,581
We'll get you spoolin' soon enough. /ubbthreads/images/graemlins/smile.gif

Thing is, I don't want to give you bad advice, so I really need that full diagram so we can figure out some valid test points and a logical strategy.

I hate "guessing" /ubbthreads/images/graemlins/frown.gif
 

Specter

Well-known member
Joined
Apr 20, 2008
Messages
367
Location
Karachi, Pakistan
Fair enough. Can you post a diagram of the 8-pin mpi relay? As far as i know 1g had the same i think? If we could see the details of the relay, i could check my cars wiring and see how much actually matches. That way we would know at least what is done right and what needs to be corrected. Till then hopefully we would get the evo wiring diagram and see how is it supposed to be done.
And well my cars wiring has been done on guesses, but those were bad ones, at least we know that 12v for pin62 and 12volt for pin#4 and pin#8 on mpi relay is sufficient to run the car. Oh well its morning here, and i am off to work now, i will read some evo forums at work and if i get some details, will post it up here.
Thanks Again! /ubbthreads/images/graemlins/smile.gif
 

toybreaker

iconoclast
Joined
Apr 30, 2006
Messages
3,581
My friend, that's where the problem lies.

We got the 10 pin mfi relays in our Galant vr-4 s here in the states. It's a whole different animal, as it has two coils controlling the fuel pump. (it's the same unit found in the 1g talon, eclipse and laser turbo models.)

We do have an eight pin relay in the 2g's, but I'm hesitant to blindingly trust them as being the same.

The ecu/relay control strategies are probably the same, but I don't want to take any chances with your car.


We are very lucky to have a few members from the jdm market on this board, and hopefully one of them will see this, take pity on us, and post up the goods.
 

I could look at my Evo III and tell you what color the wiring is on the relay. Then maybe we can see if the 2g is the same. The earlier evo's share much more in common then the 1g's. You guys tell me what to look for and I will check tonight. I am also looking for the entire schematic for my car. I think mrfixit has the info we are looking for. If someone could shoot him a PM today and ask him. He got me my cars alignment specs for me, so im sure he has access to the schematic.

I'll check back with you guys tonight, if you don't here from me just give me a call John.
 

toybreaker

iconoclast
Joined
Apr 30, 2006
Messages
3,581
Thanks Chris! /ubbthreads/images/graemlins/worthy.gif

I've got a 2g diagram, including the mfi relay.

A pic of the evoIII mfi relay would go a long way towards giving us the info we need to come up with some valid test points, and a strategy for troubleshooting the system.

Thanks again!
 
Last edited:

Specter

Well-known member
Joined
Apr 20, 2008
Messages
367
Location
Karachi, Pakistan
Quoting BOOSTIN HARD:
I could look at my Evo III and tell you what color the wiring is on the relay.


That is great! Thanks!
 

misterfixit

Well-known member
Joined
Aug 4, 2004
Messages
1,610
Location
Midlands, UK
**added CD4a wiring diagram for 4g92.** (missing page 100 though)

Specter, Toybreaker pmed me at the same time as me perusing this thread. I have many manuals, but the evo III is one i do not have complete coverage of. I do however have the chassis manuals for that generation lancer. in europe we got 4g13 and 4g92/4g93. Mitsubishi do tend to keep families of injection systems together. So here are the pages of the fuel section to cover the mpi relay and ecu supply/fuelpump supply (they do NOT have wire colours associated). I'll also post up the wiring from a 4g63 space runner (its sohc but the same ecu board as the lancer. I had to source one for a replacement for my sister in law's car in the philippines after the flooding). this has wire colours.

CD lancer (dohc 4g93 manual)






4g63 sohc spacewagon wiring manual






cd4a lancer






I hope this helps.

I have an idea I'll persue and i'll report back when i get a bit further.

Rich
 
Last edited:

toybreaker

iconoclast
Joined
Apr 30, 2006
Messages
3,581
Rich,

Thank you very much!

That will help Specter figure his problems out much better than me blathering about. /ubbthreads/images/graemlins/smile.gif
 

Telecaster

Well-known member
Joined
Feb 26, 2002
Messages
573
Location
San Jose, CA or Philippines
I did this a few months ago on my Evo 2. I rewired the a patch harness to run a 1g ecu/dsmlink v3 with the evo 2 harness. What exactly are you guys trying to figure out? The evo 123 harness is almost exactly the same as the 2g minus the 3rd plug on the ecu which has all the obd2 stuff on it.
 

Specter

Well-known member
Joined
Apr 20, 2008
Messages
367
Location
Karachi, Pakistan
Thanks a lot Rich. Those diagrams helped me a lot!
@ Telecaster : We were trying to figure out what are the connections on the MPI relay. Now what i am trying to figure out, from where do Pin #62 and Pin #60 gets it connection from, as well as the Pin #4 and Pin #8 on the relay.
 

misterfixit

Well-known member
Joined
Aug 4, 2004
Messages
1,610
Location
Midlands, UK
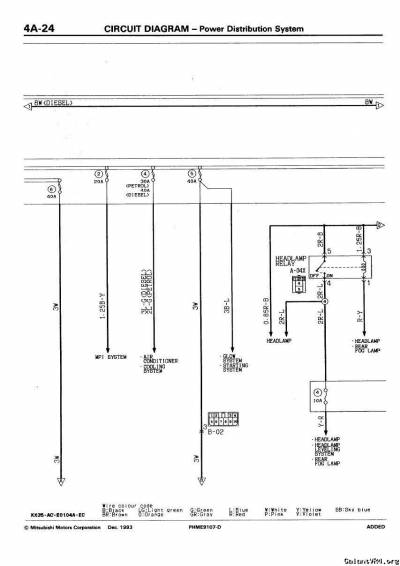
do you want the power supply routing diagram then? that'll show the feeds to pin 4 and 8 in the engine bay fuseboard, is the 60 is from the engine bay and 62 from the ignition switch block. If you need the power supply routing shout and i'll post it up.

Rich
 
Last edited:

Specter

Well-known member
Joined
Apr 20, 2008
Messages
367
Location
Karachi, Pakistan
Quoting misterfixit:
do you want the power supply routing diagram then? that'll show the feeds to pin 4 and 8 in the engine bay fuseboard, is the 60 is from the engine bay and 62 from the ignition switch block. If you need the power supply routing shout and i'll post it up.

Rich



Yes Yes please kindly post those diagrams too, they will enable me lay new wires and make the connections factory spec.
 

Specter

Well-known member
Joined
Apr 20, 2008
Messages
367
Location
Karachi, Pakistan
Thanks Rich! My car has started, thanks to your diagrams. /ubbthreads/images/graemlins/worthy.gif /ubbthreads/images/graemlins/worthy.gif /ubbthreads/images/graemlins/worthy.gif
 
Support Vendors who Support the GVR-4 Community
Boosted Fabrication ECM Tuning ExtremePSI Fuel Injector Clinic Jacks Transmissions JNZ Tuning Kiggly Racing Morrison Fabrications RixRacing RockAuto STM Tuned
Top