I've been going thru O2 sensors. They quit cycling and then after about 40 minutes give some crazy voltage reading. I had a Bosch which lasted several months, but I had been mixing leaded racing gas in which I know is not good for it, so when it went out a couple months ago I figured "Oh well", drove with it going all wierd for a while, and when I started getting codes got a new one. Replaced it with an NTK (NTK=NGK) and after all of two weeks it quit cycling and acted like a throttle position sensor, but read steady between 0.85V and 0.90V on WOT. I figured I just got a bad one so I got another Bosch and right from the start it doesn't cycle on idle or part throttle, varies only with changes in throttle, and reads fine on WOT.
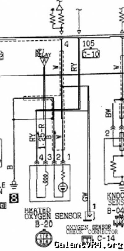
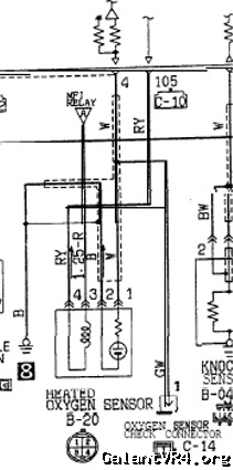
So I checked the O2 sensor plug at the two leads that connect to the two white heater wires. One reads system voltage while the other does not. Should they both be reading system voltage? (If so, why are there two of them?) I'm guessing this is why the sensors aren't cycling. Where does the O2 sensor heater pick up its power? Maybe there is a bad connection at the other end wherever that is.
Sorry for the long post. Any advice is appreciated.
Mike R.
So I checked the O2 sensor plug at the two leads that connect to the two white heater wires. One reads system voltage while the other does not. Should they both be reading system voltage? (If so, why are there two of them?) I'm guessing this is why the sensors aren't cycling. Where does the O2 sensor heater pick up its power? Maybe there is a bad connection at the other end wherever that is.
Sorry for the long post. Any advice is appreciated.
Mike R.
Last edited by a moderator:










