Bimmubishi
Well-known member
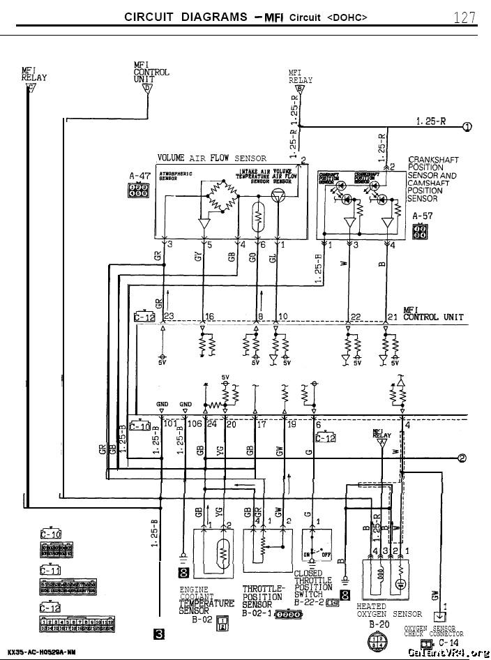
I'm struggling here with a 1g. It's got AEM EMS. We have a new coolant temp sensor in the T stat housing, have checked both wires for continuity to the ECU and the temp on the laptop states 217 degrees at room temperature.
Disconnecting the 2 pin spade connector from the sensor yields a 2 degree fast fluctuation between 217-219
Jumping the pins on the terminal of the harness makes the temp jump to 176f and hold constantly.
Am I looking at a faulty ECU?
I've never had luck with AEM.
Suggestions please... (the sensor type is set to Mitsubishi)
Thanks,
Alex
Disconnecting the 2 pin spade connector from the sensor yields a 2 degree fast fluctuation between 217-219
Jumping the pins on the terminal of the harness makes the temp jump to 176f and hold constantly.
Am I looking at a faulty ECU?
I've never had luck with AEM.
Suggestions please... (the sensor type is set to Mitsubishi)
Thanks,
Alex










