The Top Mitsubishi Galant VR-4 Resource

Join the best E39A 1991-1992 Mitsubishi Galant VR-4 community and document your GVR4 journey. Login to browse without most ads.

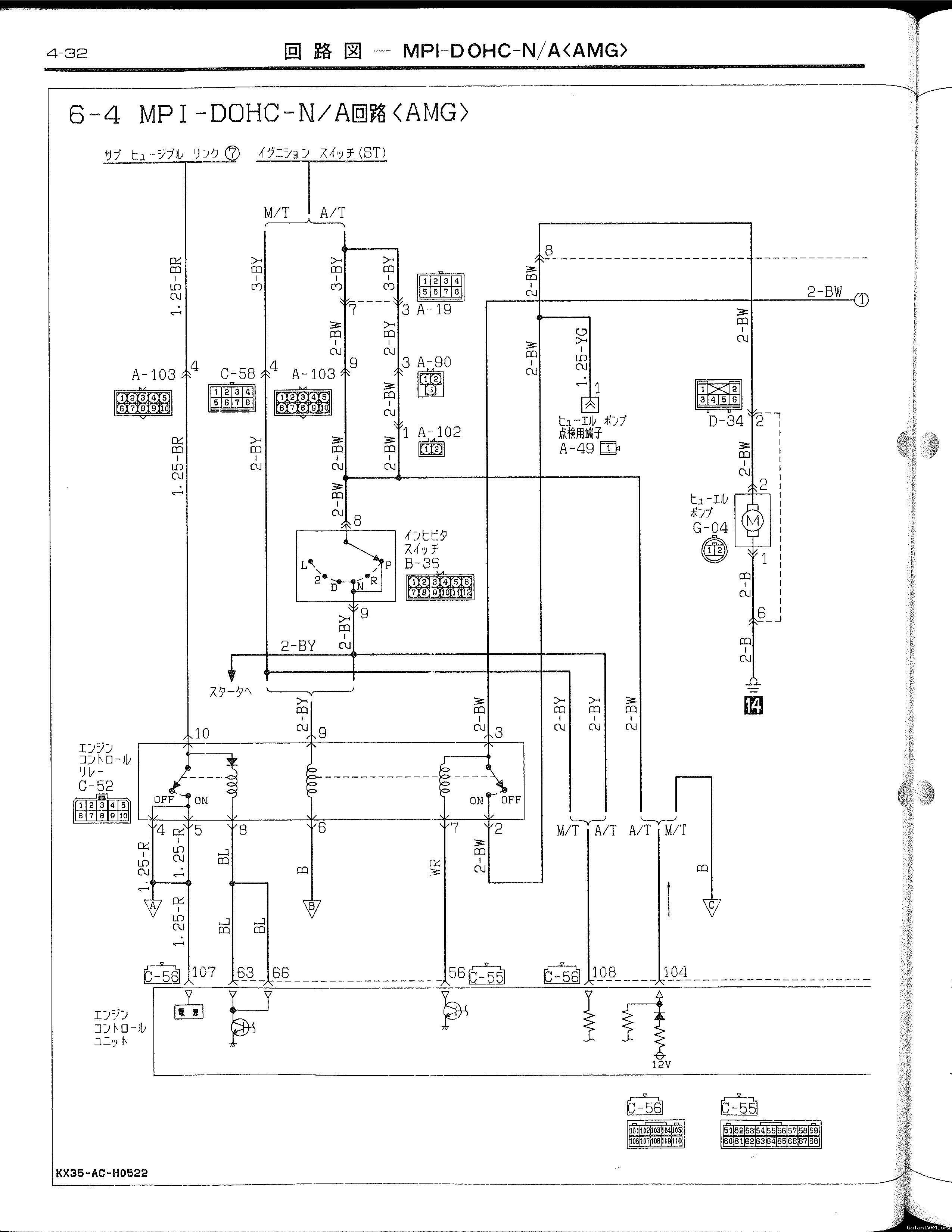
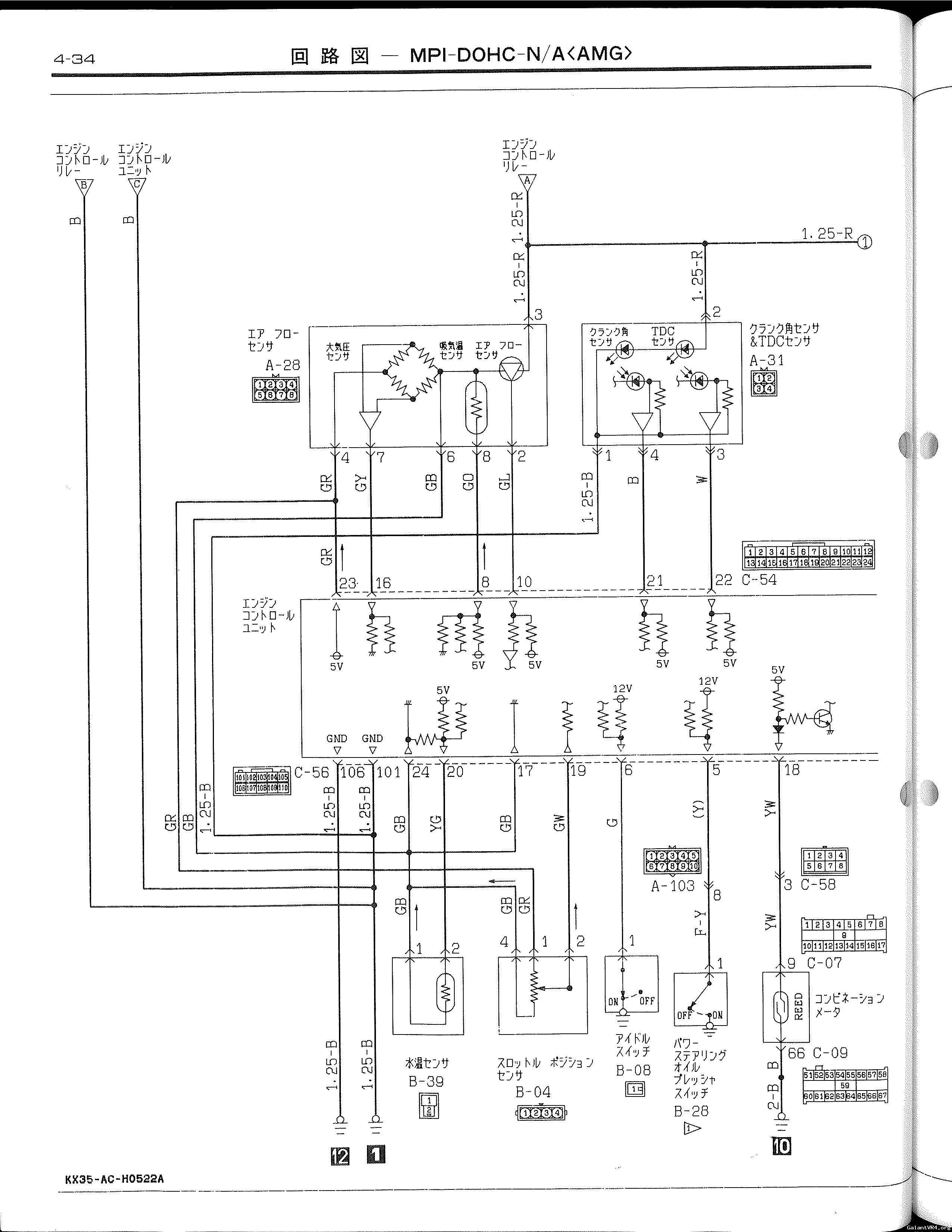
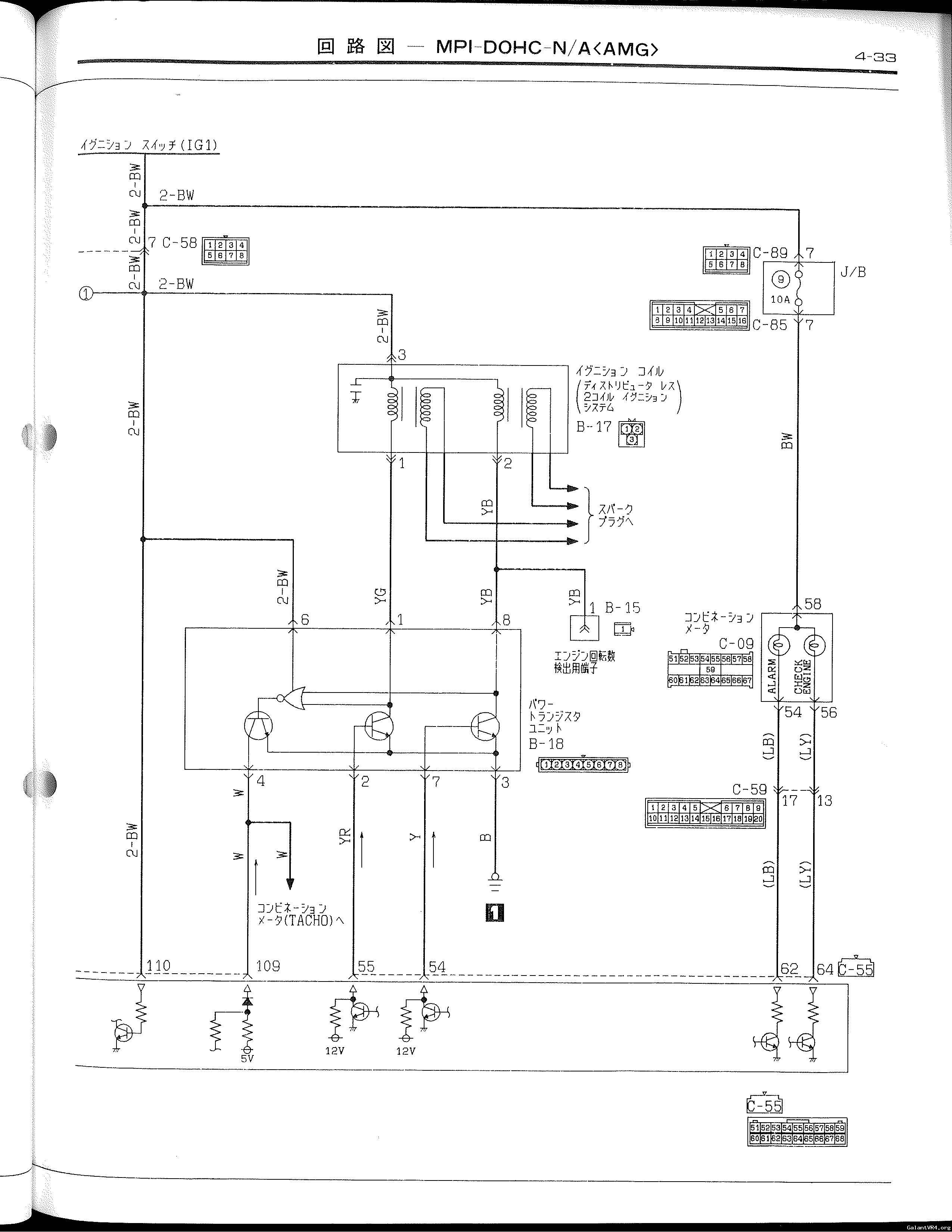
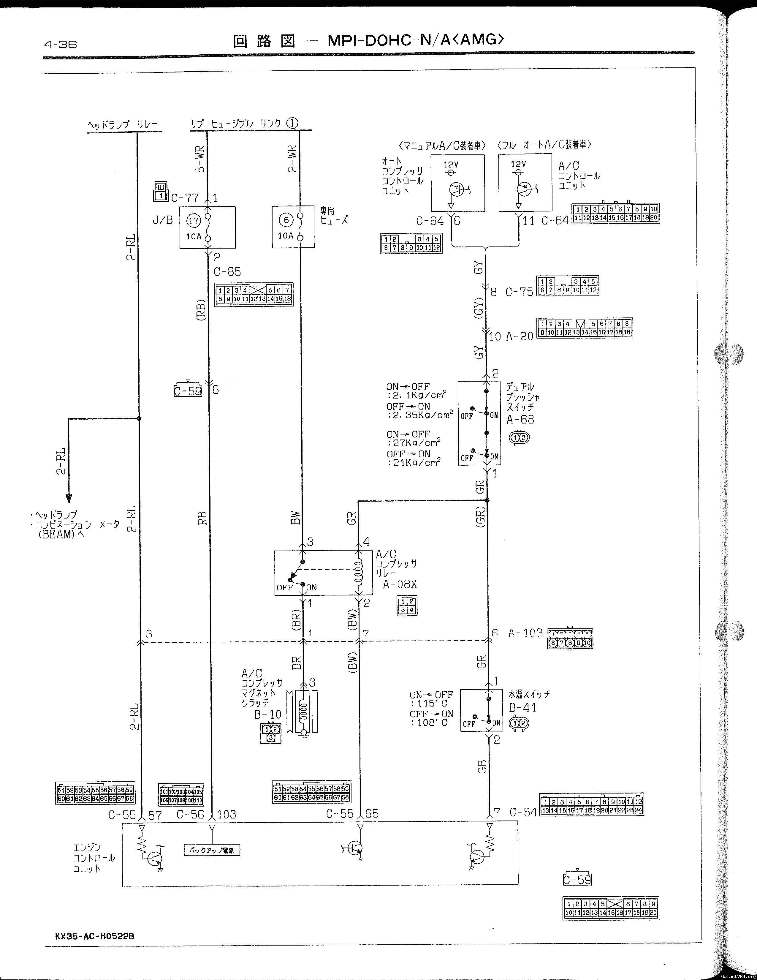
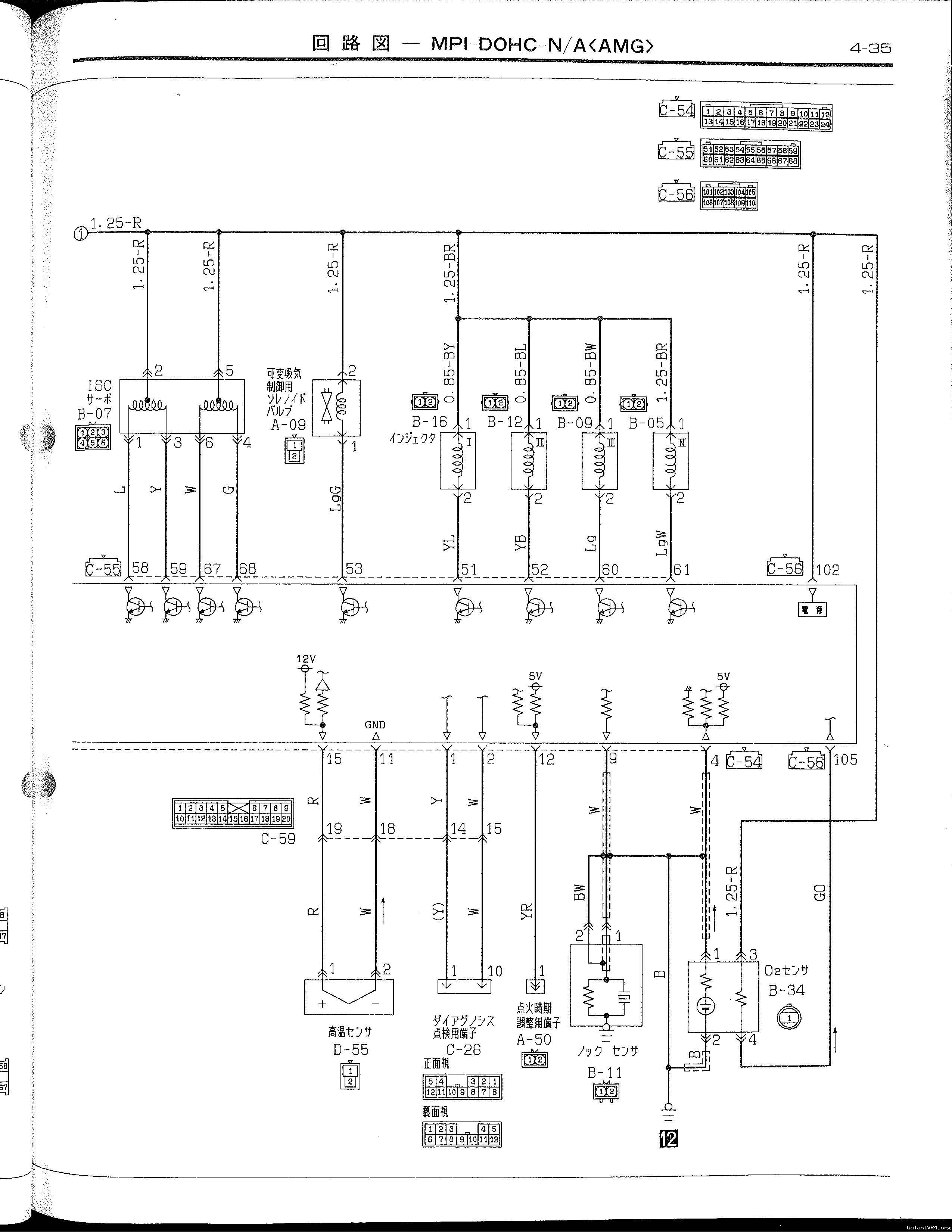
89.10 AMG Engine Wiring Diagrams

Recent Forum Posts

Recent Classifieds Listings

Top